|
|
? |
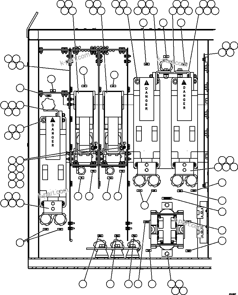
EG7771
|
ARC BARRIER - RIGHT SIDE |
1 |
|
|
|
|
? |
WB1180
|
CAPSCREW - 1/4" - 20NC X 3/4" (NYLON) |
4 |
|
|
|
|
? |
WB0700
|
FLAT WASHER - 1/4" (17/64") |
4 |
|
|
|
|
? |
WB1101
|
WASHER, SPRING - 1/4" (PLASTIC) |
4 |
|
|
|
|
? |
EG0275
|
BAR, BUS |
3 |
|
|
|
|
? |
VC8762
|
CAPSCREW - 3/8" - 16NC X 1 1/2" |
6 |
|
|
|
|
? |
TR4436
|
FLAT WASHER - 3/8" |
12 |
|
|
|
|
? |
TC1231
|
LOCKWASHER - 3/8" |
12 |
|
|
|
|
? |
TC1233
|
NUT - 3/8" - 16NC |
12 |
|
|
|
|
? |
EG8401
|
BAR, BUS |
1 |
|
|
|
|
? |
VC6561
|
CAPSCREW - 1/2" - 13NC X 1 1/2" |
2 |
|
|
|
|
? |
TR6008
|
FLAT WASHER - 1/2" |
4 |
|
|
|
|
? |
TR5445
|
LOCKWASHER - 1/2" |
2 |
|
|
|
|
? |
TR6643
|
NUT - 1/2" - 13NC |
2 |
|
|
|
|
? |
PB9230
|
CONTACTOR, AIRLESS (SEE INDEX) |
3 |
|
56053 |
|
|
? |
C1547
|
FLAT WASHER - 3/8" |
12 |
|
|
|
|
? |
C0312
|
LOCKWASHER - 3/8" |
12 |
|
|
|
|
? |
C1521
|
NUT - 3/8" - 16NC |
12 |
|
|
|
|
? |
PB5594
|
CONTACTOR ASSEMBLY - GF & MF |
2 |
|
|
|
|
? |
VE1317
|
CONTACTOR - GF & GFR (1)/(2) (SEE INDEX) |
2 |
|
64069 |
|
|
? |
VE3530
|
INTERLOCK, POSITION SENSOR (SEE INDEX) |
2 |
|
64035 |
|
|
? |
PB5754
|
SPACER |
2 |
|
|
|
|
? |
VW6070
|
SHIELD |
8 |
|
|
|
|
? |
VW6069
|
BOLT, INSULATED |
4 |
|
|
|
|
? |
EG8405
|
ARC BARRIER ASSEMBLY (SEE INDEX) |
1 |
|
55777 |
|
|
? |
MM0459
|
FLAT WASHER - M6 |
20 |
|
|
|
|
? |
MM0469
|
LOCKWASHER - M6 |
20 |
|
|
|
|
? |
MM0176
|
NUT - M6 X 1.00 |
20 |
|
|
|
|
? |
EG8415
|
BAR, BUS |
3 |
|
|
|
|
? |
TD0791
|
CAPSCREW - 3/8" - 16NC X 1 1/4" |
6 |
|
|
|
|
? |
PB9229
|
REVERSER, AIRLESS (SEE INDEX) |
1 |
|
56052 |
|
|
? |
MM0714
|
FLAT WASHER - M12 |
2 |
|
|
|
|
? |
MM0472
|
LOCKWASHER - M12 |
2 |
|
|
|
|
? |
MM0179
|
NUT - M12 X 1.75 |
2 |
|
|
|
|
? |
PB4255
|
MODULE, SUPPRESSION |
2 |
|
|
|
|
? |
PB4265
|
ADAPTER |
2 |
|
|
|
|
? |
PB6200
|
ADAPTER |
2 |
|
|
|
|
? |
WA3367
|
NUT ASSEMBLY |
4 |
|
|
|
|
? |
TG1929
|
MACHINE SCREW - #10 X 1/2" |
4 |
|
|
|
|
? |
VC5344
|
FLAT WASHER - #10 |
10 |
|
|
|
|
? |
SD4245
|
LOCKWASHER - #10 |
4 |
|
|
|
|
? |
DF0017
|
NUT - #10 - 24NC |
8 |
|
|
|
|
? |
TZ7511
|
PLATE, NAME - RP1 |
1 |
|
|
|
|
? |
ED0352
|
PLATE, NAME - 7J1 |
1 |
|
|
|
|
? |
TZ7510
|
PLATE, NAME - RP2 |
1 |
|
|
|
|
? |
TZ7507
|
PLATE, NAME - MF |
1 |
|
|
|
|
? |
TZ7508
|
PLATE, NAME - GF |
1 |
|
|
|
|
? |
TZ7512
|
PLATE, NAME - P1 |
1 |
|
|
|
|
? |
ED0354
|
PLATE, NAME - 7GA2 |
1 |
|
|
|
|
? |
ED0355
|
PLATE, NAME - 7J2 |
2 |
|
|
|
|
? |
ED0367
|
PLATE, NAME - 7J3 |
2 |
|
|
|
|
? |
ED0365
|
PLATE, NAME - 74A |
1 |
|
|
|
|
? |
ED0364
|
PLATE, NAME - 74 |
1 |
|
|
|
|
? |
ED0366
|
PLATE, NAME - 7J4 |
1 |
|
|
|
|
? |
EC7464
|
PLATE, NAME - 7J7 |
2 |
|
|
|
|
? |
ED0356
|
PLATE, NAME - 7GA1 |
3 |
|
|
|
|
? |
ED0368
|
PLATE, NAME - 7J14 |
1 |
|
|
|
|
? |
TZ7515
|
PLATE, NAME - REVERSER |
1 |
|
|
|
|
? |
EC7467
|
PLATE, NAME - 7J8 |
2 |
|
|
|
|
? |
ED0371
|
PLATE, NAME - 7J5 |
1 |
|
|
|
|
? |
ED0370
|
PLATE, NAME - 7J13 |
1 |
|
|
|
|
? |
AK0938
|
NOTE: (1) AK0938 CONTACTOR TIP KIT (STANDARD). |
-1 |
|
|
|
|
? |
AK0939
|
(2) AK0939 CONTACTOR TIP KIT (SILVER-TIP). |
-1 |
|
|