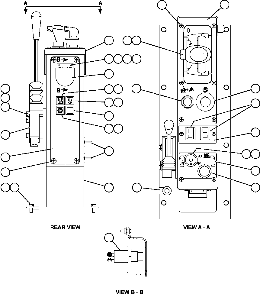
1
EL1015
CONSOLE
1
2
EL4131
COVER, MOLDED (SHIFT CONSOLE)
1
3
EL4139
PLATE, DIAGNOSTIC
1
4
SM0926
SCREW, PANEL - M6 X 1.00
4
5
MM0593
CAPSCREW - M8 X 1.25 X 20
8
6
MM0470
LOCKWASHER - M8
8
7
PC1374
OUTLET, AUXILIARY POWER
2
8
SM0628
COVER
1
9
DF4944
LOCKWASHER - #6
2
10
HE2467
MACHINE SCREW - #6 - 32NC X 1/2"
2
11
HE5125
FLAT WASHER - #6
2
12
DD2468
NUT - #6 - 32NC
2
13
PN6893
VALVE, CONTROL
1
14
SC4174
LOCKWASHER - 5/16"
3
15
TV0177
FLAT WASHER - 5/16"
3
16
WA3597
CAPSCREW - 5/16" - 18NC X 2 1/4"
3
17
SM4443
FLASHER ASSEMBLY - CLEAR LENS
4
17
SP8443
LIGHT BULB
4
18
EL4153
DECAL, VHMS SNAPSHOT IN PROGRESS
1
19
SM5073
DECAL, SERVICE ENGINE
1
20
SM5104
DECAL, LINK ENERGIZED
1
21
PB8624
SWITCH, PUSH BUTTON (DATA STORE)
1
22
TF7982
GROMMET, RUBBER
1
23
WA4605
SCREW - #10 - 24NC X 1/2"
10
24
PC1377
BUTTON, PUSH (OVERRIDE/FAULT RESET)
1
25
PC1375
BUTTON, PUSH-PULL (ENGINE SHUTDOWN)
1
26
PC1817
LEVER, GEAR SELECTOR
1
27
31127R1
CAPSCREW - M6 X 12 (UNDER MOLDED COVER)
4
28
EL2721
DECAL, SHIFT CONSOLE - FORWARD
1
29
PC0490
SWITCH, ROCKER (ELECTRIC WINDOW)
2
30
EL2723
DECAL, SHIFT CONSOLE - MIDDLE
1
31
ED2863
POTENTIOMETER (RETARD SPEED CONTROL)
1
32
PB5957
KNOB
1
33
EL2722
DECAL, SHIFT CONSOLE - REAR
1
34
PC1376
BUTTON, PUSH-PULL (RETARD SPEED CONTROL)
1